×
搜索
搜索
网站导航
首 页
关于荣锦
产品中心
新闻中心
工程案例
联系荣锦
企业形象
视频中心
您的位置:
首页
→
产品中心
→
水电气公用工程及环保系统
集中抽真空系统
上一个:钢结构平台设计制作
下一个:集中抽真空系统
详情介绍
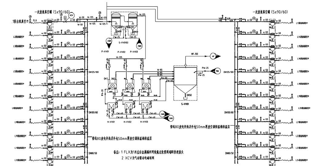
改性塑料车间挤出机采用购集中抽真空后,车间现场更为整洁、干净,真空度更为稳定,由真空原因导致的质量问题几乎为零而且可以节能30%以上。
荣锦橡塑科技(东莞)有限公司
备案号:
粤ICP备2025401999号